low horn tone not working
low horn tone not working
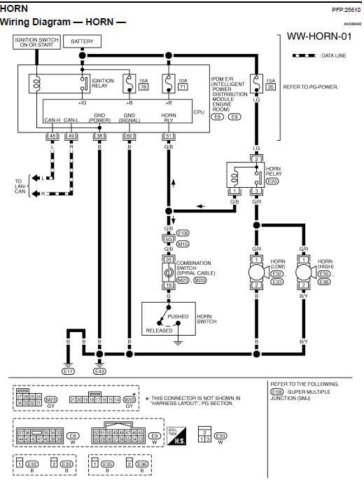
I recently did some work on my car, and my low horn tone is not working. I've swapped the horns and it is not the actually horn unit itself, as both work on the set of wiring for the H tone. The wire is not severed or broken, the contacts are clean. The fuse is fine. Could this be something caused by a relay? Or is there likely a bigger wiring problem?
Thread
Thread Starter
Forum
Replies
Last Post
Rehman2009
General Tech Questions
3
Jul 27, 2015 03:23 AM
BentHimself
Audio, Video & Electronics
2
Aug 5, 2013 09:30 PM







